穀物乾燥機モニタリングシステム

穀物乾燥機モニタリングシステム

穀物乾燥機モニタリングシステム

いつどこでも乾燥機の情報がわかる

  • 乾燥機からお知らせメール配信

    異常停止・運転終了等を乾燥機からメールでお知らせ

  • スマホやタブレットで状況確認

    温度、湿度、気圧をいつでもどこでも確認可能

  • まとめて確認

    複数設備のリアルタイム情報を一元管理できます

  • パソコン確認画面

    管理室からいつでも確認

  • スマホ確認画面

    屋外からどこでも確認

  • 温度、湿度、気圧のデータ管理

    温度や湿度、気圧をクラウド上に保管し、過去データから分析を可能に

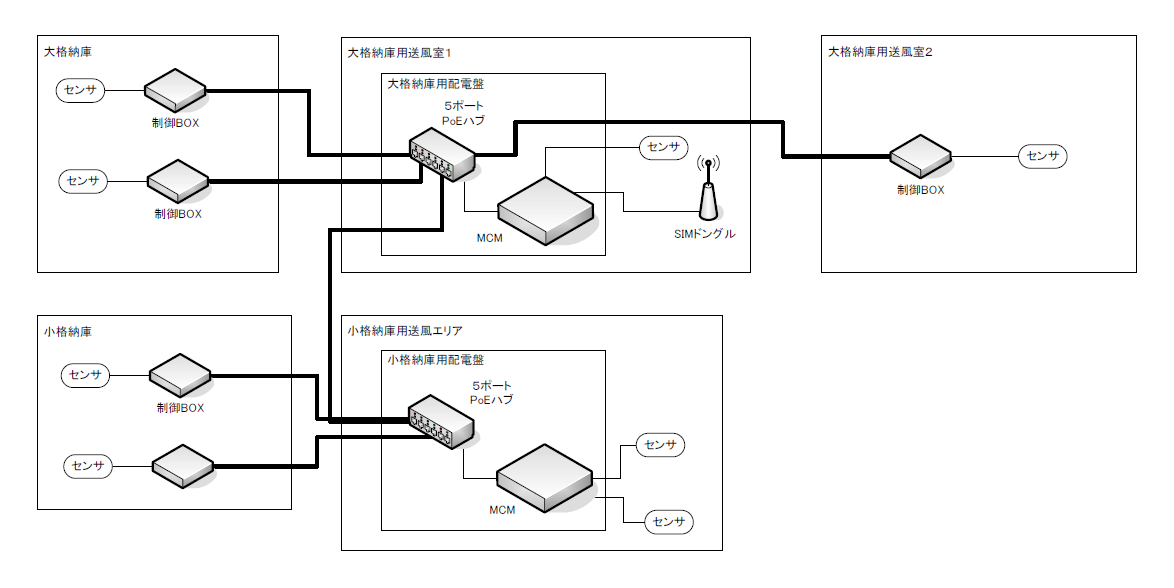
接続イメージ図

ドローンで農薬散布に関する
お問い合わせはこちら